Basic HTML Version
Table of Contents
View Full Version
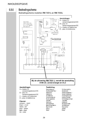
Page 29 - Gebruikershandleiding DOMESTIC KOELKAST
P. 29
24
25
26
27
28
29
30